banner

汽車電子

汽車電子

應用簡介:

汽車電子涵蓋電動車(EV)、油電混合車(HEV)、車載充電器(OBC)、DC-DC 轉換器、馬達驅動系統、車用電源模組與各類安全控制系統。此領域的設計需符合 高可靠性(AEC-Q 認證)、寬溫度操作範圍(-40°C 至 175°C)、高效率能量轉換 與 抗干擾能力 的嚴格要求。隨著車用電壓等級提升(如 400V / 800V 平台),SiC 元件(如 SiC MOSFET 與 SiC SBD)成為高壓、高效率功率轉換的關鍵技術。它們能有效降低開關損耗、提升能量利用率並減少散熱需求。搭配 TVS、Zener Diode等保護元件,確保系統能承受瞬時突波(如 Load Dump)及靜電放電(ESD)等干擾。

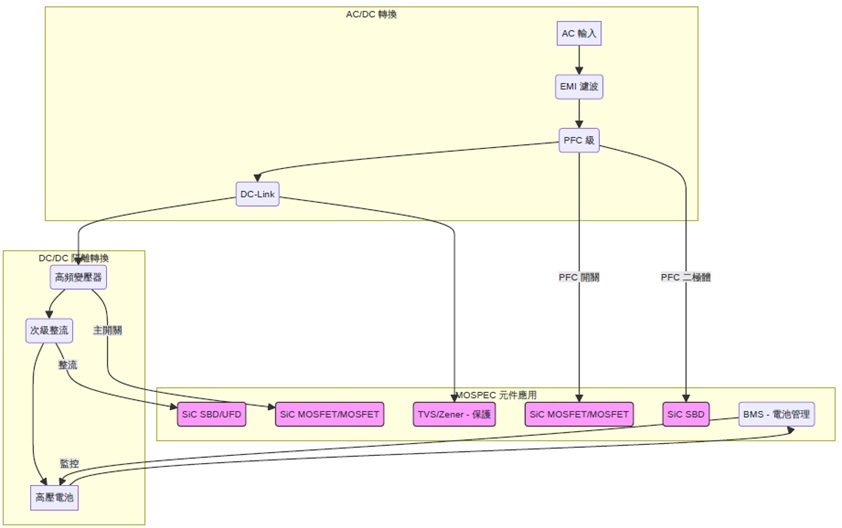
下圖展示電動車中車載充電器(OBC)的基本架構,用於將電網AC電力轉換為DC電力為電池充電。

power

可使用產品:

  • SiC MOSFET / SiC SBD:高壓主驅動及功率轉換主流技術。
  • MOSFET:低壓電源切換與保護電路。
  • IGBT:車用驅動逆變器、電壓轉換器。
  • UFD / SBD:整流與續流用途。
  • TVS:ESD與Load Dump突波保護。
  • Zener:感測與控制電路穩壓保護。
  • BJT(Transistor):用於驅動與放大電路中。
top